| 电解-微生物燃料电池耦合系统处理染料废水性能 | 
| 边喜龙,于景洋,王宇清,齐世华 | 
| Treatment performance of dyes wastewater by combining electrolysis and microbial fuel cell | 
| Xilong Bian,Jingyang Yu,Yuqing Wang,Shihua Qi | 
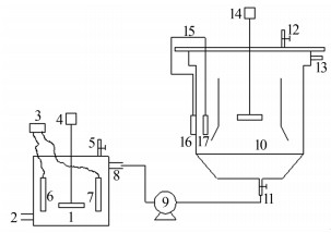
| 图1 电解-MFC装置示意 1—电解池本体;2—电解池进水口;3—可调电源;4—搅拌机;5—排气口;6—石墨电极;7—不锈钢电极;8—出水口;9—蠕动泵;10—MFC本体;11—进水口;12—排气口;13—MFC出水口;14—搅拌机;15—导线;16—空气阴极;17—碳毡阳极。 | 
|   |