| 基于2种材质FO膜对OMBR运行特性影响的研究 | 
| 吴安安,李带,黄观超,崔嘉吉,胡玥,向乾伟,汪童,段文松 | 
| Research on influence of two type material of forward osmosis membrane to operating characteristics of the osmotic membrane bioreactor | 
| An'an Wu,Dai Li,Guanchao Huang,Jiaji Cui,Yue Hu,Qianwei Xiang,Tong Wang,Wensong Duan | 
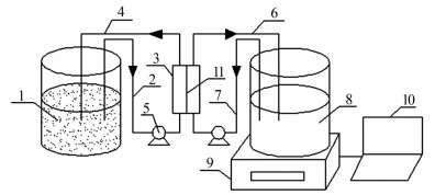
| 图1 外置式OMBR示意 1—原料液;2—原料液进料管;3—膜组件;4—原料液出料管;5—蠕动泵;6—汲取液出料管;7—汲取液进料管;8—汲取液;9—电子天平;10—数据处理系统;11—正渗透膜。 | 
|   |