| 乳品废水厌氧反应器快速启动及颗粒污泥形成 | 
| 范骏洋,张善林,邹海晴,陈广元,朴哲 | 
| Quick start-up of the anaerobic reactor for dairy wastewater and the formation of granular sludge | 
| Junyang Fan,Shanlin Zhang,Haiqing Zou,Guangyuan Chen,Zhe Piao | 
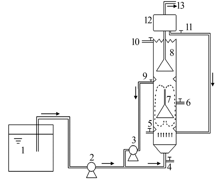
| 图1 实验装置 1—配水桶;2—进水泵;3—外循环泵;4、5、6—取样口;7、8—内循环装置;9—外循环管;10—出水口;11—回流管;12—气液分离室;13—沼气出口。 | 
|   |