低温多效海水淡化离子阱化学清洗实验研究
依庆文

Chemical cleaning of ion trap in low temperature multi-effect desalination
Qingwen Yi
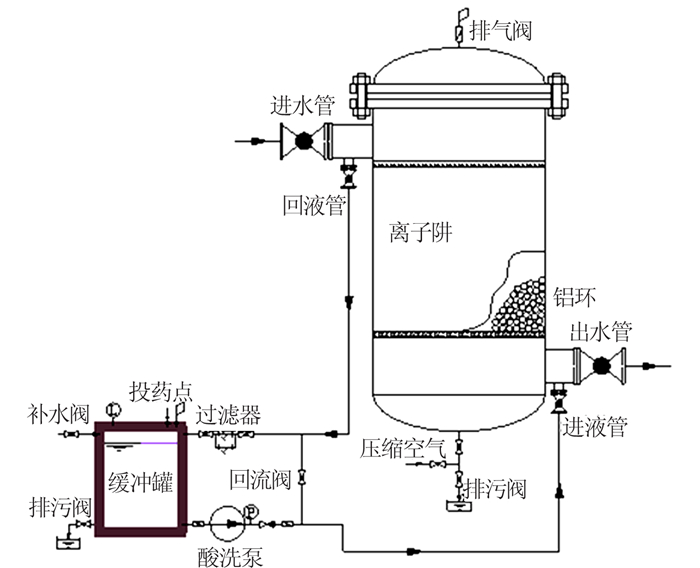
图1 离子阱化学清洗系统