垃圾渗滤液处理设施升级改造工程实例
曾怀宇

An upgrading and reconstructing project case of treatment facilities for landfill leachate
Huaiyu Zeng
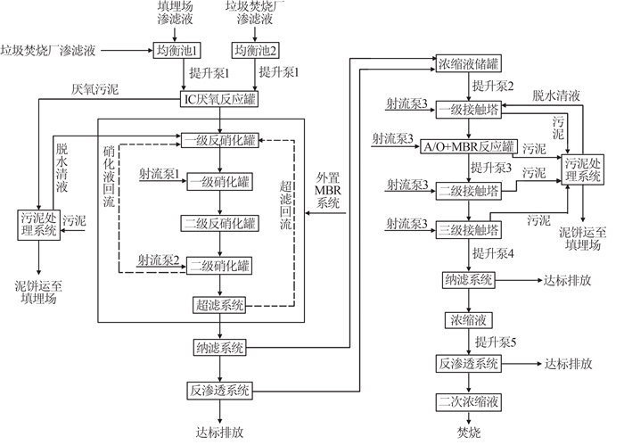
图1 改造后垃圾渗滤液处理工艺流程