臭氧微气泡/紫外光处理费托合成水的研究
1.
2.
Study on the treatment of Fischer-Tropsch synthetic water by ozone microbubble/UV light
1.
2.
收稿日期: 2022-11-23
| 基金资助: |
|
Received: 2022-11-23
作者简介 About authors
贾梦磊(1987—),硕士,工程师E-mail:
耿春宇,博士,教授级高工E-mail:
关键词:
Keywords:
本文引用格式
贾梦磊, 李国强, 耿春宇, 高琳.
JIA Menglei.
臭氧高级氧化可将有机物氧化成CO2和H2O,可处理不易生化的废水,因具有绿色高效等优点而得到广泛应用。目前将臭氧和紫外光相耦合的方式比较适用于有机酸性废水的处理,微气泡可以提高臭氧在水中的传质速率〔4〕,因此臭氧微气泡与紫外光的耦合工艺为工业中高级氧化的大规模应用提供了潜在可能。
近年来,臭氧微气泡以及臭氧与紫外光耦合的反应动力学成为研究热点。Changjian LI等〔5〕通过建立动力学模型研究了臭氧微气泡对氟吡喃(FLP)的降解作用,对比了臭氧水、微气泡、臭氧微气泡3种方法的处理能力,得出臭氧微气泡具有较为高效的处理能力。Xiaobin YU等〔6〕利用臭氧/紫外光系统对苯扎氯铵水溶液进行降解动力学研究,单独臭氧作用的苯扎氯铵水溶液降解率仅为19%,而耦合了紫外光后其降解率提高到91%。Zhi CHEN等〔7〕研究了臭氧/紫外光氧化降解N-亚硝基吡咯烷的动力学,发现较高浓度的臭氧可以在紫外光作用下产生更多羟基自由基。I. GRČIĆ等〔8〕利用TiO2与紫外光UVA/UVC耦合并对羧酸水溶液进行高级氧化处理,建立了不同光源下的相关动力学模型,通过模型可预测浆液或固定化光催化系统的性能。P. CAÑIZARES等〔9〕对比了电化学氧化、臭氧氧化、Fenton氧化3种高级氧化法氧化小分子氧化物的效率,发现电化学氧化会产生羟基自由基,其氧化效果优于臭氧氧化和Fenton氧化。
本研究通过臭氧微气泡/紫外光对费托合成水中主要单组分的水溶液(甲醇、乙醇、乙酸、丙酸)进行单独处理,并进行动力学分析;再对费托合成水进行氧化处理,进一步对应用于费托合成水复杂体系的臭氧微气泡/紫外光体系进行动力学分析,旨在为相关工艺的动力学研究提供依据。
1 材料与方法
1.1 试剂与仪器
试剂:甲醇、乙酸、丙酸、叔丁基醇,均为分析纯,国药集团化学试剂有限公司;COD试剂(HR,20~1 500 mg/L)、TOC试剂(HR,100~700 mg/L),美国哈希集团。废水样取自某煤制油示范厂合成单元。
仪器:紫外中压汞灯、水冷石英冷阱套管、智能电子电源,涿州市旭普瑞电光源制造有限公司;可视多功能反应釜,上海霍桐实验仪器有限公司;气液混合泵20NPD04Z,上海尼可尼泵业有限公司;青岛国林CF-G-3-10g型臭氧发生器;淄博智普UVOZ-1200型臭氧浓度仪;淄博智普CL7685溶解臭氧检测仪;Bettersize2000S型激光粒度分布仪,丹东百特仪器有限公司;恒温冷却循环槽,北京同洲维普科技公司;881型离子色谱仪,瑞士万通公司;7890A型安捷伦气相色谱仪,美国安捷伦公司;DR3900分光光度计,美国哈希集团;DRB200消解仪,美国哈希集团;梅特勒FE28 型pH计,梅特勒托利多仪器(上海)有限公司;紫外辐照计,深圳林上科技有限公司。
费托合成水原水水质见表1。
表1 费托合成水原水水质
Table 1
| 项目 | 典型值 |
|---|---|
| COD/(mg·L-1) | 45 700 |
| pH | 2.43 |
| 电导率/(μS·cm-1) | 340 |
| 总醇/(mg·L-1) | 9 200 |
| 总酸/(mg·L-1) | 13 000 |
| 总有机物/(mg·L-1) | 24 000 |
1.2 实验方法
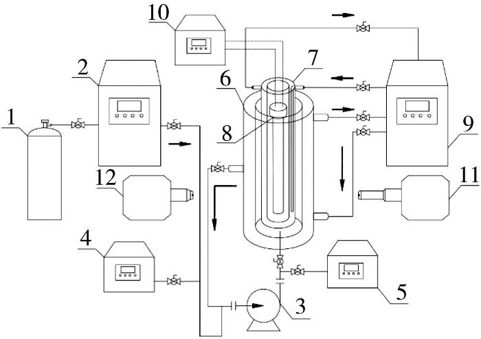
臭氧微气泡/紫外光氧化实验装置见图1。
图1
图1
臭氧微气泡/紫外光氧化实验装置
1—氧气瓶;2—臭氧发生器;3—气液混合泵;4—臭氧气相浓度仪;5—臭氧水浓度仪;6—可视恒温反应釜;7—水冷石英冷阱;8—中压紫外汞灯;9—恒温冷却循环槽;10—紫外灯控制器;11—激光接收器;12—激光发射器。
Fig. 1
Ozone microbubble/UV oxidation experimental device
如图1所示,氧化反应在25 L的可视恒温反应釜中进行,反应釜外壁为冷却夹套,可对反应器进行温度调控;反应器内置中压紫外汞灯(4 000 W,功率可调),中压紫外汞灯外装有水冷石英冷阱套管,可为中压紫外汞灯降温;氧气经臭氧发生器生成臭氧后,通入反应器与紫外光协同处理有机物,期间使用臭氧气相浓度仪对臭氧浓度进行测量,并利用臭氧水浓度仪对水中臭氧浓度进行测量。
1.2.1 微气泡制备与检测
1.2.2 单组分降解
分别准确称量甲醇、乙醇、乙酸、丙酸添加到去离子水中,配制COD相同的20 L水溶液并加入到可视多功能反应釜中;将高纯氧通入臭氧发生器中制臭氧,臭氧和溶液在气液混合泵内混合后,开启紫外高压汞灯,调节功率后,在可视反应釜内进行臭氧/紫外光氧化;溶液循环流动,间隔一定时间在取样口取样,用气相色谱仪和离子色谱仪测定某单组分浓度,并计算其脱除率。
1.2.3 费托合成水处理
将20 L废水经气液混合泵输送到可视多功能反应釜中,调节不同的紫外光强度、合成水温度、臭氧浓度,间隔一定时间测定不同反应时间下的COD,并用气相色谱与离子色谱对反应产物进行分析。
1.2.4 费托合成水处理能耗计算
每隔20 min记录一次总电源的电流和电压值。费托合成水能耗按照
式中:EC——脱除单位COD的能耗,W·h/g;
U——总电源电表的电压,V;
I——总电源电表的电流,A;
t——反应时间,h;
ΔCOD——反应前后COD变化,mg/L;
V——处理水量,L。
2 结果与讨论
2.1 微气泡粒径分布对有机物降解效率的影响
表2 气液比对臭氧微气泡粒径分布影响
Table 2
| 气液比 | 中位径/μm | 粒径分布/μm |
|---|---|---|
| 10% | 15.12 | 4.24~44.64 |
| 15% | 25.20 | 7.24~55.36 |
| 20% | 45.22 | 12.37~130.37 |
| 30% | 76.50 | 13.77~200.06 |
由表2可知,气液比减小,微气泡粒径分布整体趋于减小;气液比为10%时,微气泡中位径(D50)最小,仅为15.12 μm,粒径分布范围为4.24~44.64 μm。
表3 粒径分布对臭氧传质影响
Table 3
| 中位径/μm | 气液比 | 臭氧气相质量浓度/(mg·L-1) | 臭氧液相质量浓度/(mg·L-1) |
|---|---|---|---|
| 15.12 | 10% | 150.22 | 25.60 |
| 25.20 | 15% | 120.12 | 20.30 |
| 45.22 | 20% | 105.62 | 15.20 |
| 76.50 | 30% | 98.12 | 11.20 |
在紫外光照射下,臭氧微气泡可产生羟基自由基,有利于强化体系的氧化处理能力。叔丁基醇(TBA)是常用的羟基自由基捕获剂,配制质量浓度为5 000 mg/L的叔丁基醇水溶液,将臭氧与紫外光耦合作用于该溶液可验证羟基自由基的存在。每隔10 min取样分析溶液COD,计算COD脱除率,结果见图2。
图2
图2
臭氧微气泡粒径分布对COD脱除率影响
Fig. 2
Effect of particle size distribution of ozone microbubbles on COD removal rate
由图2可知,随着臭氧微气泡尺寸的减小,COD脱除率先增加后减小,微气泡中位径(D50)为25.20 μm时,COD脱除率最高。微气泡可以增强臭氧在水中的传质,但是微气泡尺寸过小会阻碍紫外光辐射,降低羟基自由基产率。因此,微气泡存在最优尺寸,在该尺寸下,微气泡既可以增强传质,又不会过多降低紫外光辐照强度。
2.2 不同单组分体系臭氧/紫外光氧化动力学
费托合成水中的主要组分是甲醇、乙醇、乙酸、丙酸等小分子有机物,而醇和酸在臭氧/紫外光氧化处理过程中的反应速率存在明显不同。为了解费托合成水中醇和酸的氧化过程,参考费托合成水中的组分浓度配制废水,对甲醇、乙醇、乙酸、丙酸这4种小分子有机物分别进行臭氧/紫外光处理并对比反应速率差异,处理过程中保持紫外光功率为4 kW、臭氧进气量为120 L/h、液相流量为1.2 m3/h。不同体系组分脱除率及准一级反应动力学拟合结果见图3。
图3
图3
不同体系组分脱除率(a)及准一级反应动力学拟合结果(b)
A—甲醇水溶液;B—乙醇水溶液;C—乙酸水溶液;D—丙酸水溶液。
Fig. 3
Removal rate of different components(a) and kinetic fitting results of pseudo-first order reaction(b) in different systems
在进行单组分臭氧/紫外光氧化过程中,对中间产物进行分析检测。反应1 h后各体系COD及中间产物质量浓度见图4。
图4
如图4所示,甲醇水溶液氧化生成了甲酸,乙醇水溶液氧化生成了乙酸,乙酸水溶液氧化生成了甲酸,丙酸水溶液氧化生成了乙酸和甲酸。在氧化反应过程中,醇类物质先被氧化成酸类物质,酸类物质再被氧化成二氧化碳;分子质量略大一些的酸类物质会裂解产生小分子酸,进而生成二氧化碳。反应1 h后,醇类物质的COD较酸类物质降解更多,乙醇的COD下降的比甲醇多,丙酸的COD下降的比乙酸多。
2.3 费托合成水臭氧微气泡/紫外光氧化动力学
费托合成水体系成分复杂,不能单靠个别组分的反应规律来判断整个合成水臭氧微气泡/紫外光氧化的规律,因此在得到以上规律后,需对合成水氧化体系动力学规律进行验证。在研究反应动力学过程中,建立的动力学模型需要适应多种因素变化,才可以预测臭氧/紫外光降解各类化合物和混合物的趋势。解恒参等〔17〕在进行有机化合物和混合物的光催化研究中提出利用COD代替废水有机物浓度的方法,可避免不同环境和组分间的转化带来的不确定因素,同时减少这些因素的交叉影响。因此在进行多种污染物臭氧/紫外光降解动力学研究时,需要从宏观角度出发,研究表观动力学。
2.3.1 光强的影响及动力学分析
在室温、紫外光功率为4 kW、臭氧进气量为120 L/h、液相流量为1.2 m3/h的条件下,对费托合成水进行氧化处理,调节紫外光照辐射强度(LI),得到不同光强下费托合成水COD脱除率随时间变化的曲线,并对费托合成水COD的变化进行准一级反应动力学拟合,结果见图5。
图5
图5
不同光强下COD脱除率(a)及准一级反应动力学拟合结果(b)
A—4 100.7 μW/cm2;B—7 006.5 μW/cm2;C—15 232.8 μW/cm2;D—251 336.5 μW/cm2。
Fig. 5
COD removal rate(a) and kinetic fitting results of pseudo-first order reaction(b) with different light intensity
2.3.2 不同氧化体系的影响及动力学分析
氧化方式不同,产生的羟基自由基浓度不同,对应的反应速率就不同。在室温、紫外光功率为4 kW、臭氧进气量为120 L/h、液相流量为1.2 m3/h的条件下,利用O3、UV、O3+UV 3种不同氧化体系对费托合成水COD进行脱除处理,结果见图6。
图6
图6
不同氧化体系COD脱除率(a)及准一级反应动力学拟合结果(b)
Fig. 6
COD removal rate(a) and kinetic fitting results of pseudo-first order reaction(b) with different oxidation systems
2.3.3 反应温度的影响及动力学分析
调节紫外光功率为4 kW、臭氧进气量为120 L/h、液相流量为1.2 m3/h,改变合成水温度,在不同温度下对费托合成水进行氧化处理。对实验数据进行准一级反应动力学和阿伦尼乌斯方程拟合,结果见图7。
图7
图7
不同温度准一级反应动力学拟合结果(a)及阿伦尼乌斯方程线性拟合结果(b)
Fig. 7
Kinetic fitting results of pseudo-first order reaction with different temperatures (a) and linear fitting results of Arrhenius equation(b)
2.3.4 费托合成水能耗分析
在进行臭氧微气泡/紫外光处理费托合成水过程中,中压紫外灯是用电功率最大的设备,保持臭氧发生器功率、臭氧进气量、液相流量不变,对不同功率的紫外灯能耗进行分析,结果见图8。
图8
3 结论
(1)在调节气液比过程中,气液比越小,臭氧微气泡粒径越小;不同粒径的微气泡传质效率不同,粒径越小,传质效率越高;臭氧微气泡与紫外光耦合作用于有机水溶液时,存在最优微气泡分布,中位径为25.20 μm时COD脱除率最高。
(2)臭氧微气泡/紫外光体系处理费托合成水主要组分甲醇、乙醇、乙酸、丙酸的水溶液的过程符合准一级反应动力学规律,反应速率:乙醇>甲醇>丙酸>乙酸;反应过程中甲醇水溶液反应生成了甲酸,乙醇水溶液反应生成了乙酸,乙酸水溶液反应生成了甲酸,丙酸水溶液反应生成了乙酸和甲酸。
(3)处理费托合成水过程中,不同紫外光强、不同氧化体系以及不同温度下的COD脱除率均满足准一级反应动力学规律。光强越强,反应速率越快;臭氧微气泡与紫外光耦合具有增强作用,反应速率明显高于单独臭氧和单独紫外光作用;在一定温度范围内,温度越高,反应速率越快,反应活化能Ea=4.088 kJ/mol;紫外灯功率为1 kW时的设备能耗效率最优,处理时间为2 h时,能耗为58.3 W·h/g。
参考文献
煤炭间接液化:从基础到工业化
[J].
Indirect coal-to-liquids technology from fundamental research to commercialization
[J].
络合萃取费托合成水中酸性有机物试验研究
[J].
Experimental study on the complex extraction of acidic organic compounds in Fischer Tropsch synthesis water
[J].
臭氧微气泡处理有机废水的效果与机制
[J].
Mechanism and efficiency of ozone microbubble treatment of organic wastewater
[J].
Degradation of fluopyram in water under ozone enhanced microbubbles:Kinetics,degradation products,reaction mechanism,and toxicity evaluation
[J].
Advanced oxidation of benzalkonium chloride in aqueous media under ozone and ozone/UV systems:Degradation kinetics and toxicity evaluation
[J].
Oxidative degradation of N-nitrosopyrrolidine by the ozone/UV process:Kinetics and pathways
[J].
Modeling the photocatalytic oxidation of carboxylic acids on aqueous TiO2 suspensions and on immobilized TiO2-chitosan thin films in different reactor geometries irradiated by UVA or UVC light sources
[J].
Electrochemical oxidation of alcohols and carboxylic acids with diamond anodes:A comparison with other advanced oxidation processes
[J].
微纳米气泡发生装置及其应用的研究进展
[J].
Progresses in research and application of micro-nano bubble generating device
[J].
微泡强化臭氧传质及其对产生羟基自由基的影响
[J].
Intensification of ozone mass transfer by microbubbles and its effect on hydroxyl radical production
[J].
Enhanced mass transfer and service time of mesh Ti/Sb-SnO2 electrode for electro-catalytic oxidation of phenol
[J].
Free-radical generation from bulk nanobubbles in aqueous electrolyte solutions:ESR spin-trap observation of microbubble-treated water
[J].
UV强化微气泡臭氧化处理酸性大红3R废水研究
[J].
Research on the treatment of acid scarlet 3R wastewater by UV enhanced micro-bubble ozonation
[J].
Flow characteristics in cocurrent upflow bubble column dispersed with micro-bubbles
[J].
UV/Oxone降解水中氧氟沙星的动力学和机理
[J].
Degradation kinetics and mechanisms of ofloxacin in water by UV/Oxone
[J].
非均相体系中有机混合物光催化氧化的表观动力学研究
[J].
Study on apparent kinetic of photo-catalytic oxidation degrading organic compounds in heterogeneous system
[J].
电催化氧化深度处理焦化废水的效果及能耗研究
[J].
Study on the efficacy and energy consumption of the advanced treatment of coking wastewater by electro-catalytic oxidation
[J].
/
| 〈 |
|
〉 |



津公网安备 12010602120337号