工业水处理 ›› 2026, Vol. 46 ›› Issue (1): 184-188. doi: 10.19965/j.cnki.iwt.2025-0182

• 工程实例 • 上一篇    

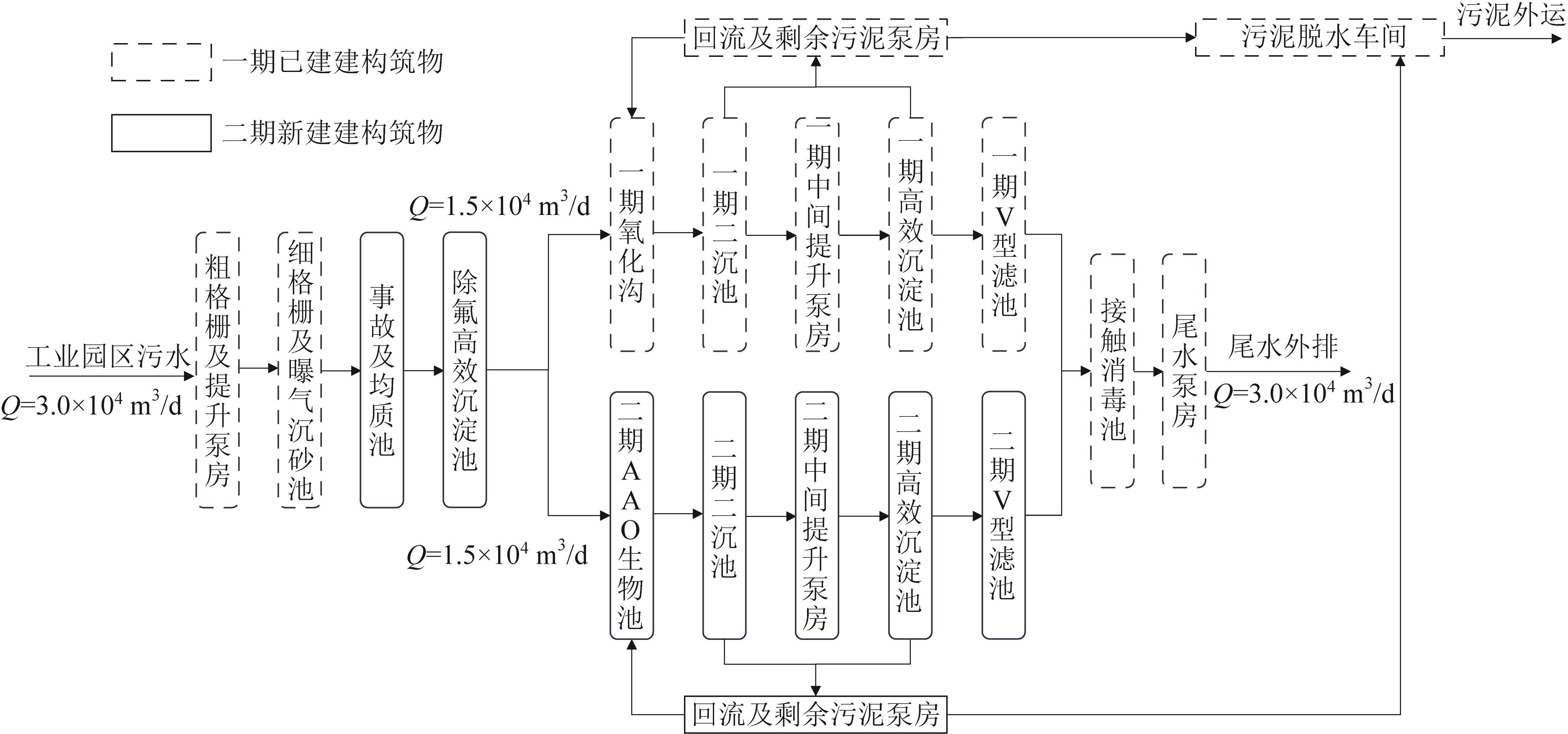
园区含氟废水处理的工艺设计与碳排放分析

王皖蒙1,2(), 冯喆1,2, 姚立荣2, 王文凤1,2, 陆圆2, 曹伟1,2   

  1. 1. 中冶生态环保集团(滁州)研究院有限公司,安徽 滁州 239004
    2. 中冶生态环保集团有限公司,江苏 南京 210019
  • 收稿日期:2025-05-26 出版日期:2026-01-20 发布日期:2026-02-03
  • 作者简介:

    王皖蒙(1987— ),硕士研究生,高级工程师,E-mail:

Process design and carbon emission analysis for fluoride- containing wastewater in high-tech zone

Wanmeng WANG1,2(), Zhe FENG1,2, Lirong YAO2, Wenfeng WANG1,2, Yuan LU2, Wei CAO1,2   

  1. 1. MCC Eco-Environmental Protection Group (Chuzhou) Research Institute Co. , Ltd. , Chuzhou 239004, China
    2. MCC Eco-Environmental Protection Group Co. , Ltd. , Nanjing 210019, China
  • Received:2025-05-26 Online:2026-01-20 Published:2026-02-03

摘要:

某高新区污水处理厂一期工程主要处理工业废水与生活污水的混合污水,因进水水质波动较大,系统时常受到冲击。二期扩建工程主体工艺采用“除氟高效沉淀池+生物池+高效沉淀池+V型滤池”,在接纳含氟废水的情况下,出水水质仍稳定达到《城镇污水处理厂污染物排放标准》(GB 18918—2002)一级A标准。实际运行数据显示,平均出水COD、BOD5、NH3-N、TN、TP、SS、氟离子分别为29.63、4.25、1.17、10.47、0.34、5.91、1.23 mg/L,平均去除率分别为88.2%、96.0%、94.7%、63.9%、89.1%、97.2%、74.8%。碳排放分析表明,扩建工程完成后,间接碳排放强度增加0.707 kg /m3(以CO2 eq计),增长幅度约105.4%,这主要归因于吨水药耗量大幅增加(增幅约158.2%),尤其是除氟剂投加量,而吨水耗电量增长幅度较小。

关键词: 含氟废水, 化学沉淀, 碳排放, 间接碳排放

Abstract:

The first phase of a wastewater treatment plant in a certain high-tech zone mainly treated mixed industrial wastewater and domestic sewage. Due to significant fluctuations in influent quality, the system was frequently shocked. The main process of the second phase expansion project adopted "high-efficiency defluorination sedimentation tank + biological tank + high-efficiency sedimentation tank + V-type filter tank". Despite of accepting fluorine-containing wastewater, the effluent quality remained stable and met the the first level Class A standard of the Discharge Standard of Pollutants for Municipal Wastewater Treatment Plant (GB 18918—2002). Actual operating data showed that the average effluent COD, BOD5, NH3-N, TN, TP, SS, and fluoride ions were 29.63, 4.25, 1.17, 10.47, 0.34, 5.91, and 1.23 mg/L respectively, with corresponding average removal rates of 88.2%, 96.0%, 94.7%, 63.9%, 89.1%, 97.2%, and 74.8% respectively. Carbon emission analysis showed that after the completion of the expansion project, the indirect carbon emission intensity increased by 0.707 kg/m3 (calculated as CO2 eq), with an increase of approximately 105.4%. It was mainly due to the significant increase in chemical consumption per ton of water (an increase of about 158.2%), especially the increase in the dosage of defluoriners, while the growth rate of electricity consumption per ton of water was relatively low.

Key words: fluoride-containing wastewater, chemical precipitation, carbon emission, indirect carbon emission

中图分类号: